- About
- Description
- Specifications
- Features
- Downloads
- Shipping




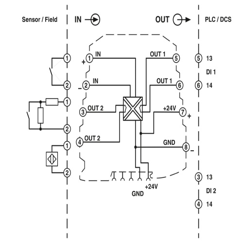
Images are for illustration only and may not reflect the actual product. Refer to the description or specs.
Phoenix Contact 2864105 Switching amplifier MINI MCR-SL-NAM-2RNO
Normally In Stock
Code: 19845
MINI MCR-SL-NAM-2RNO MINI MCR-SL-NAM-2RNO Phoenix Contact 2864105 Signal Conditioner NAMUR Switching Amplifier
Condition: New
Usually ships within 7-14 days. Call for ship time.$258.24
Sale Price
$215.20
Tariff Status
Tariff may apply if shipping to the United States. Tariff costs are calculated and will be displayed in the shopping cart.
Need a large quantity or a custom solution?
Add this product to your job, favorites list or request a quick quote for volume pricing and lead time information. Our team is ready to assist with any special requirements.
Description
Phoenix Contact 2864105 A configurable NAMUR switching amplifier is designed to accommodate various types of sensors, including proximity sensors, floating switching contacts, and switched contacts with built-in resistors. The device features two N/O (Normally Open) contacts on the output side that can be connected using screws.
Specifications
Conditioner Isolation
3 Way Isolation
Conditioner Supply Voltage
24 Volt
Conditioner Number Input Signals
1 Input Signal
Manufacturer
Phoenix Contact
Conditioner Number Output Signals
2 Output Signals
Component
Signal Conditioner
Features
Floating contacts and contacts with resistance circuit can be connected
Power supply possible via the foot element (TBUS)
Highly compact isolation amplifier for electrical isolation, amplification, and duplication of proximity sensor signals
For proximity sensors according to IEC 60947-5-6 and EN 50227
Second output can be used as a duplicator or error signaling output
Error indication via diagnostic LED and analog signal
N/O contacts at output
Input and output signals can be configured via DIP switches
Operating current/closed circuit current switch-over (inverted switching behavior)
Downloads

Code: 19845
Phoenix Contact 2864105 Switching amplifier MINI MCR-SL-NAM-2RNO
$258.24
Sale Price
$215.20